蓄(xu)熱式熱氧化(Regenerative Thermal Oxidation,簡稱RT···
大風量、低濃度的揮發性(xing)有機物(VOCs)直接采(cai)用燃燒處理···
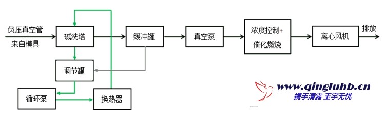
對于大風量、低濃度的揮發性有機物(wu)(VOCs),采用直接氧···
有(you)機廢氣催(cui)化氧化是(shi)在催(cui)化劑(ji)參(can)與(yu)下(xia),廢氣中的有(you)機組分與(yu)···
電話
18613356284
郵 箱:qingluyuyu@163.com
手 機:18613356284
地(di) 址:北(bei)京經濟(ji)技(ji)術(shu)開發區中航工業科技(ji)商務園一號樓2單元4F
Copyright ? 2022 北京清露環保科技有限公司 All Rights Reserved. XML地圖